- A+
电源参数
本文引用地址:

反激式变压器的优点有:
1. 电路简单,能高效提供多路直流输出,因此适合多组输出要求。
2. 转换效率高,损失小。
3. 变压器匝数比值较小。
4. 输入电压在很大的范围内波动时,仍可有较稳定的输出。
设计步骤:
1、决定电源参数。
2、计算电路参数。
3、选择磁芯材料。
4、选择磁芯的形状和尺寸。
5、计算变压器匝数、有效气隙电感系数及气隙长度。
6、选择绕组线圈线径。
7、计算变压器损耗和温升。
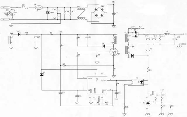
原理图

步骤一、确定电源参数:(有些参数为指标给定,有些参数从资料查得)

注:电流比例因数:纹波比例,在重载和低收入情况下的纹波电流和实际电流的比例。
步骤二、计算电路参数:
最低直流输入电压:


Z为损耗分配因数,如果Z=1.0表示所有损耗都在副边,如果Z=0表示所有的损耗都在原边,在这里取Z=0.5表示原副边都存在损耗。
步骤三、选择磁芯材料:
铁氧体材料具有电阻率高,高频损耗小的特点,且有多种材料和磁芯规格满足各要求,加之价格较其它材料低廉,是目前在开关电源中应用最为广泛的材料。同时也有饱和磁感应比较低,材质脆,不耐冲击,温度性能差的缺点。
采用的是用于开关电源变压器及传输高功率器件的MnZn功率铁氧体材料PC40,其初始磁导率为2300±25%,饱和磁通密度为510mT(25℃时)/390mT(100℃时),居里温度为215℃。
选择磁芯材料为铁氧体,PC40。
步骤四、选择磁芯的形状和尺寸:
高频功率电子电路中离不开磁性材料。磁性材料主要用于电路中的 变压器、扼流圈(包括谐振电感器)中。

磁性材料(Magnetic materials)有个磁饱和问题。如果磁路饱和,会导致变压器电量传递畸变,使得电感器电感量减小等。对于电源来说,有效电感量的减小,电源输出纹波将增加, 并且通过开关管的峰值电流将增加。这样可能使得开关管的工作 点超出安全工作区,从而造成开关管寿命的缩短或损坏。磁性材料的另一个问题就是居里点温度
(Curie Temperature)。在这一温度下,材料的磁特性会发生急剧变化。特别是该材料会 从强磁物质变成顺磁性物质,即磁导率迅速减小几个数量级。实 际上,它几乎转变为和空气磁芯等效。一些铁淦氧(ferrites)的居里 点可以低到130oC左右。因此一定要注意磁性材料的工作温度。
简单的说就是两个问题:
饱和——引起电感量减小
居里温度——磁导率减小
所以选择变压器的时候,我们需要充分考虑两个问题:
1、磁通量必须满足,避免饱和。
2、温度不能太高。
所以我们需要先计算变压器铁心磁饱和的磁通量的最大值B(max)
决定变压器的材质及尺寸:
依据变压器计算公式


B(max)的计算结果,不要超过我们选型的铁心的额定值,并进行降额、并考虑外壳导致散热不良带来的影响,并留有余量。
B(max)的算法有两种,
面积相乘法(AP法)
几何参数法(KG 法)
推导过程比较复杂和繁琐,此处不进行展开。
在这里用面积乘积公式粗选变压器的磁芯形状和尺寸。具体公式如下:

反激变压器工作在第一象限,最高磁密应留有余度,故选取B=0.3T,反激变压器的系数K=0.0085(K1是反激变压器在自然冷却的情况下,电流密度取420A/cm时的经验值。)
磁芯型号:查EPC磁芯系列—EPC19,磁芯参数为:
EPC磁芯主要为平面变压器设计的,具有中柱长,漏感小的特点。EPC19磁芯的AP值约为0.11cm4,稍大于计算所需的AP=0.09 cm4。若再选用小一号的磁芯EFD15,其AP值约为0.047 cm4,小于计算所需的AP=0.09 cm4,不符合要求,故选用EPC19磁芯。
步骤五、计算变压器各绕组匝数、有效气隙电感系数及气隙长度:
1、法拉第电磁感应定律
电路中感应电动势的大小,跟穿过这一电路的磁通变化率成正比,
电感欧姆定律方程:V=L*(dI/dt)
所以推导得到电流型方程:

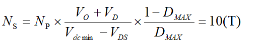
原边绕组匝数:

换句话说:我们为了达到一定的磁饱和密度,需要增加匝数来实现。
当原边的匝数满足要求之后,我们通过匝数比关系,可以计算副边匝数要求。

步骤六、选择绕组导线线径:
满足磁通量的同时我们还需要考虑电流和空间的问题。
决定变压器线径及线数:
当变压器决定后,变压器的Bobbin(骨架)即可决定,依据Bobbin(骨架)的槽宽,可决定变压器的线径及线数,亦可计算出线径的电流密度,电流密度一般以6A/mm2为参考,电流密度对变压器的设计而言,只能当做参考值,最终应以温升记录为准。
变压器有效的骨架宽度:

M为线圈每端需要的爬电距离,在这里取2mm。
(爬电距离是沿绝缘表面测得的两个导电零部件之间或导电零部件与设备防护界面之间的最短路径。)
骨架绕线宽度:Bw=11.9mm
计算原边绕组导线允许的最大直径(漆包线):

根据上述计算数据可采用裸线径DIA=0.23mm的漆包线绕置,其带漆皮外径为0.27mm,刚好4层可以绕下。
根据所选线径计算原边绕组的电流密度:



根据上述计算数据可采用裸线径DIASS=0.72mm的漆包线绕置,但由于在温度100℃、工作频率为60KHz时铜线的集肤深度:


自供电绕组线径:由于自供电绕组的电流非常小只有5mA,因此对线径要求并不是很严格,在这里主要考虑为便于与次级更好的耦合及机械强度,因此也采用裸线径为0.35mm的漆包线进行绕置,使其刚好一层绕下,减小与次级之间的漏感,保证短路时使自供电电压降低。
步骤七、计算变压器损耗和温升
变压器的损耗主要由线圈损耗及磁芯损耗两部分组成,下面分别计算:
1)线圈损耗:

为100℃铜的电阻率为2.3×10-6(·cm );为原边绕组的线圈长度,实测为360cm;A为原边0.23mm漆包线的截面积。

d为原边漆包线直径0.23mm,s为导线中心距0.27mm,为集肤深度0.31mm。
原边交流电阻与直流电阻比:由于原边采用包绕法,故原边绕组层数可按两层考虑,根据上式所求的Q值,查得。


为100℃铜的电阻率为2.3×10-6(·cm );为副边绕组的线圈长度,实测为80cm;A为副边两根0.38mm漆包线的截面积。

d为副边漆包线直径0.35mm,s为导线中心距0.41mm,为集肤深度0.31mm。副边交流电阻与直流电阻比:副边绕组层数为一层,根据上式所求的Q值,查得:


Pcv为磁芯功率损耗,由峰值磁通密度摆幅、工作频率60KHz及工作温度100℃可在厂家手册上查出其损耗约为30mw/cm3。
Ve为EPC19的体积0.105cm3。

总结:通过上述计算可知,当环境温度为85℃时,变压器最高温度在96℃左右,符合磁芯的最佳工作温度。同时采用包绕法使得漏感仅为70uH(1KHz时)/15uH(100KHz时),小于3%,效果较理想。



