- A+
从农业产量、水资源、自然灾害到人类健康和经济发展等方面,气候变化正在以不同的方式影响着我们的生活。但你有没有想过,气候变化还会影响时间的“快慢”?看到这你可能已经满脸疑惑:气候变化与时间到底是如何联系起来的?这看起来八竿子打不着呀?别急,且听我一一道来。
“同步时钟”与闰秒
首先我们来聊聊时间到底是怎么定义的。
目前,世界上有两种常用的计时系统 —— 基于地球自转的世界时(UT, Universal Time)和基于原子振荡周期的国际原子时(TAI, Temps Atomique International)。UT 的精度会受到地球自转不均匀变化和极轴的影响,TAI 则是基于原子钟的时间系统,具有极高的精度和稳定性。
那么,假设我们直接以国际原子时(TAI)为时间标准,会发生什么现象呢?
因为原子时非常稳定,但世界时会随着地球自转减慢而变得越来越慢,就会出现以下现象:原子时走得快,世界时走得慢,时间越久,两者差距越大。几百年后,当世界时为正午 12 点时,原子时可能已经走到下午两点。几千年后,正午太阳高照的时刻,原子时可能已经走到晚上 20 点....... 这太颠覆我们的生活认知了,人类早已习惯了基于天文测算的时间标准,肯定不能直接被原子时取代。但是,我们又需要原子时这种高度稳定的计时标准,这该怎么办呢?
科学家们又开始思考,终于想到了一个互相兼容的解决方案。既然两套时间标准都很重要,那就都保留下来,然后我们再建立一套基于原子时 + 世界时协调所得的新的时间标准,这就是我们常见的协调世界时(UTC, Universal Time Coordinated)。

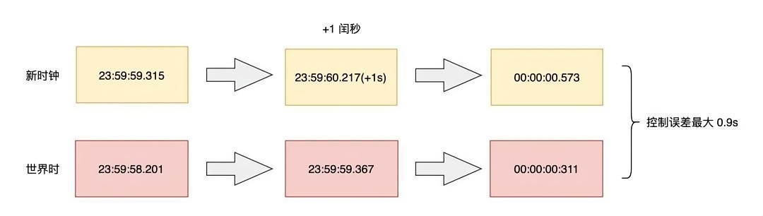
UTC 以原子时为基准,走的每一秒都是稳定、精确的,同时,为了兼顾反映地球自转变化的世界时,人类则持续观测世界时(UT)与原子时的差距。如果发现两者相差过大,我们就人为地调整一下这个时钟,保证两者相差不超过 ±0.9 秒。
比如,当地球自转变慢,导致 UT 比 UTC 慢,就给 UTC 这个时钟加一秒,让其在 23:59:59 的下一秒变为 23:59:60,相当于让快的时钟稍微等一下走得慢的世界时;反之,如果地球自转变快,导致 UT 比 UTC 快,就会给 UTC 这个时钟减一秒。
而增减的这一秒,科学家把它定义为闰秒。闰秒的加减通常是由位于巴黎的国际地球自转事务中央局(IERS)决定的,一般在每年的 6 月 30 日或 12 月 31 日的最后一秒进行调整。迄今,全球已进行 27 次的闰秒调整,均为正闰秒,负闰秒从未被使用过。最近一次闰秒出现在北京时间 2017 年 1 月 1 日 7:59:59 秒之后,即时钟显示为 07:59:60。

气候变化影响地球自转速度,从而使得首个负闰秒调整推迟
知道了人类校正时间的原理,你应该能大概理解我们的计时方式是会受到地球自转等天文现象的影响。而地球自转又会受到气候变化的影响,比如地球表面的质量分布的改变、转动惯量的增加、大气运动以及地轴位置和稳定性的改变等都会影响地球自转速度。
尽管从百万年尺度来看,地球自转速度会因月球引力而变慢,这意味着有时协调世界时(UTC)的一分钟需要 61 秒长,才能让地球赶上。但在较短的时间尺度上,地球物理现象如地球液态内核中电流会使得自转速度产生波动。自 20 世纪 70 年代以来,这些电流导致地壳的旋转速度加快,这意味着增加闰秒的频率会降低,如果这种趋势持续下去,则需要在 UTC 中采用负闰秒,也就是说 UTC 只需要慢一拍来等待地球,而不是跳到前面去追赶它(Agnew 使用数学模型梳理了已知的地球物理现象对自转的影响,并预测它们对未来闰秒的影响)。

2020 年地球自转一周的时间变化。4 月 8 日,是有记录以来最长的一天;7 月 19 日是有记录以来最短的一天。2020 年 7 月 19 日,这一天比整整 24 小时短了 1.4602 毫秒,这是有记录以来最短的一天。
但负闰秒发生的时间似乎被气候变化按下减速键。卫星数据显示,自 20 世纪 90 年代初以来,由于格陵兰岛和南极洲的冰融化,大量物质从两极向赤道移动,地球变得越来越扁平。如同旋转的滑冰运动员把手臂向外伸展时会减速、把手臂收回时会加速一样,远离地球自转轴(即向赤道方向移动)的水流会增加地球的转动惯量,为了保持总的角动量不变,地球的旋转速度(角速度)则必须减小。由此看来,这种地球表面的质量重新分布以及海平面的上升都可能会导致地球的自转速度变慢。

三只巴布亚企鹅一起站在南极洲乔治王岛海岸的一座正在融化的小冰山上。随着极地冰层的融化并向赤道移动,地球的自转速度随之减慢
地核流动和气候变化的最终结果仍然是地球自转加速,但全球变暖使得调整历史上首个负闰秒的时间从 2026 年推迟到 2029 年。
气候变化挑战时间记录:如何应对 1 秒钟的缺失?
尽管 1 秒钟的增减在人们的日常生活中无从体现出差别,但在一个越来越依赖精确计时的社会中,这细微的 1 秒会导致计算系统、电力、卫星和通信设备出现重大故障,一个前所未有的负闰秒(即减去 1 秒)可能会更糟,因为现有的计算机代码都没有考虑到这一点。
而在 2022 年的第 27 届国际计量大会上,与会代表通过决议,决定最迟不晚于 2035 年不再引入闰秒。如果没有闰秒进行修正,时间的计算将会失去精确性,误差的累积将影响全球范围内的导航、天文计算、通讯和科学实验等。

如何应对 1 秒钟的缺失?未来时间计量学家们能否找到比闰秒更好的方法来协调 UTC 和 UT?如何在日益加剧的气候变化下维持精确的时间记录和计算系统稳定性?这些我们还不得而知。但不论如何,作为时间的“补丁”,闰秒已然在时间计量史上留下浓墨重彩的一笔。
这个发现也再次提醒我们,气候变化的影响是全方位的。它不仅会影响我们的环境和气候,还会对我们的时间记录方式提出新的挑战。因此,我们需要更加关注气候变化,采取行动保护我们的地球家园。
参考文献
Agnew D C. A global timekeeping problem postponed by global warming[J]. Nature, 2024, 628(8007): 333-336.
本文来自微信公众号:微信公众号(ID:null),作者:知行
广告声明:文内含有的对外跳转链接(包括不限于超链接、二维码、口令等形式),用于传递更多信息,节省甄选时间,结果仅供参考,IT之家所有文章均包含本声明。



